Dubuisson Filtration  
Contactez nous

DUBUISSON FILTRATION (MARSEILLE) - 15ème arrondissement -

DUBUISSON FILTRATION

990, Chemin de Sauvecanne

Parc de Sauvecanne Lot N°6

13 320 BOUC BEL AIR

Téléphone +33 (0) 296 137 150

Fax+33 (0) 442 510 296


Horaires d'ouvertures


Du Lundi au Vendredi
9h00-12h00
14h00-18h00


adresez nous vos demandes par mail
contact[at]dubuisson-filtration.fr
Représentant des Marques



Distributeur

AIRPEL® : Filtre AIRPEL Filtres autonettoyants Industriels,Single Filter, Dual Filter, DUPLEX FILTER, Filtre à Panier AIRPEL,Filtres Simplex, Filtres Duplex AIRPEL, Filtre Double commutable, Filtres Multipaniers, Filtres Temporaires, Filtres à Décolmatage automatique, Filtration Process, Filtres automatiques, FILTRES PNEUMATIQUES....

AIR SENTRY® : RENIFLARD DESSICATEUR, RENIFLARD HYGROSCOPIQUE, FILTRE HYDRAULIQUE DESSICATEUR D'AIR, FILTRES AU SILICAGEL, FILTRES D'AÉRATION DE RÉSERVOIR HYDRAULIQUE, FILTRE D'ÉVENT.
ALFA LAVAL® : Centrifugeuses MAB

ALTAIR® : Cartouches de Dépoussiérage

AMETEK® : Filtres et Cartouches Pour Liquides

ANDREAE® : Filtration Cabine de Peinture, Filtres Carton Pour Brouillard de Peinture

APIC® : Filtration des Liquides, Filtration de l'eau

ARGO® : Filtres et éléments Filtrants Hydraulique, Filtration Hydraulique

ATLAS FILTRI® : Filtres ATLAS FILTRI, Filtration de l'eau, Corps de Filtres, Filtre Plastique, Cartouches Filtrantes, Fjltre à eau

BALSTON® : Filtres et éléments Filtrants Air Comprimé, Traitement de l'air Comprimé, Cartouches Coalescentes.

BERNOULLI® : Filtre autonettoyant par rétro rinçage, Filtration de l'eau de mer.

BEA FILTRI® : Traitement de l'air Comprimé, Cartouches Filtrantes Liquides

BOLL&KIRSCH® : Boll Filter, BOLL AND KIRCH, Filtres Industriels,

CAMFIL® : Filtration de l'air, Traitement de l'air,Ventilation, Centrale de Traitement d'air, Filtres plissés-plans-poches,absolu, Filtres OPACIMÉTRIQUES, Filtres GRAVIMÉTRIQUES, Filtres HEPA, Filtres ULPA, Filtres pour le Traitement des Odeurs....

CIMTEK® : Filtres Gasoil, Filtres à Huile, Cartouches Filtrantes CIMTEK.
CINTROPUR® : Distributeur Officiel CINTROPUR France, Filtration des Liquides, Traitement de l'eau, Filtres et éléments Filtrants Pour Liquide avec préfiltration Centrifuge, Purification de l'eau, Filtration Eau de Forage....

CUNO® : Filtration des Liquides, Cartouches Filtrantes pour la Filtration de Liquide

CJC® : Traitement du Carburant, Filtres à Gas-Oil

DAHL® : Distributeur Exclusif DAHL France, Traitement du Gasoil, Séparation de l'Eau du Carburant Diesel, Filtres et éléments Filtrants pour le Carburant, Recyclage du Gazole, Malaxage du gasoil

DCE, DALAMATIC® : Solutions pour le Dépoussiérage : Manches Filtrantes, Cartouches de Dépoussiérages, Dépoussiéreurs à Manches, Dépoussiéreurs à Cartouches...

DELTECH® : Traitement de l'air Comprimé, Filtres et Éléments Filtrants, Air Comprimé

DESCASE® : RENIFLARD HYGROSCOPIQUE, Solutions aux problèmes de Condensations dans réservoir Huiles Hydrauliques, RENIFLARD DESSICATEUR D'AIR, FILTRE SILICAGEL, FILTRES D'AÉRATION DE RESERVOIR HYDRAULIQUE, FILTRE D'ÉVENT

DOMNICK HUNTER® : FILTRE DOMNICK HUNTER OIL-X PLUS ÉVOLUTION pour le Traitement du réseau d'air Comprimé, Filtres et éléments Filtrants Air Comprimés

DONALDSON® : Filtration de l'air, Filtres à air, Filtres à Huile Moteur, Filtres à Carburant, Filtres Pour Engins de Travaux Publics

DONALDSON, TORIT, DCE® : Cartouches, Poches, Manches de Dépoussiérage

EPE® : Filtres et éléments Filtrants Hydraulique

FACET® : Filtres Coalescents, Cartouches Coalescentes, Filtres à Gasoil Séparateur d'eau, Traitement du Carburant...

FAIREY ARLON® : Filtres et éléments Filtrants Hydraulique

FBO® : Filtres et éléments Filtrants Hydraulique

FILTRES PHILIPPE® : Filtration des Liquides,Filtres à Huile

FLEETGUARD® : Filtre à Air, Filtre à Huile Moteur, Filtres à Carburants,Filtres Engins TP, PL, Filtres engins Agricole

FSI® Poches Filtrantes, Filtres à Poches

FUTURE® Filtration des Fumées,Brouillards d'huile,Brouillards de Peinture, Capteurs, Epurateurs, Extracteurs, Aspirateurs,Équipements, Smoke, air and exhaust gas filtering

GAF® : Filtration des Liquides, Poches Filtrantes, Filtres à Poches

HAYWARD® : Filtration des Liquides, Poches Filtrantes, Filtres à Poches, Filtres à Paniers, Filtres Simplex, Filtres Duplex, Corps de Filtres...

HERDING® : Cartouches de Dépoussiérage

HILCO® : Filtration des Liquides, Filtres Coalescents, Filtres Séparateurs, Cartouches Filtrantes.

HILLIARD® : Filtration des Liquides, Filtres Coalescents, Filtres Séparateurs, Cartouches Filtrantes.

HYDAC® : Filtres et éléments Filtrants hydraulique

FILTRES HY-PRO® : Distributeur des Filtres et Équipements de Filtration HY-PRO France, Gamme complète de filtres pour les applications de Filtration d'huile Hydraulique, Éléments Filtrants HY-PRO, Filtre Hydraulique HY-PRO,Groupe mobile de Filtration,

IKRON® : Filtres et éléments Filtrants hydraulique. Elément Filtrant Hydraulique, Filtre Hydraulique, Cartouche Filtrante, hydraulique
INTERNORMEN® : Filtres et éléments Filtrants hydraulique

JOHNSON CRÉPINE® : Crépine pour liquide

KLEENOIL® : Filtres KLEENOIL, Importateur exclusif France, Filtration des Huiles en dérivation, Filtres à huile By-Pass, Micro-filtration d'huile, augmentation des intervalles de Vidange

LOEFFLER® : Filtration des Liquides, Poches Filtrantes, Filtres à Poches, Corps de Filtres

MAHLE® DÉPOUSSIÉRAGE : Cartouches de Dépoussiérage

MAHLE®, PUROLATOR® : Filtres et Éléments Hydraulique

MANN&HUMMEL® : Filtration pour entretien Véhicules divers

MANN HYDROMATION® : Papiers Filtrants, Bandes Filtrantes Pour Liquides

MILLIPORE® : Filtration des Liquides, Cartouches Filtrantes

MIOFILTRE® :FILTRE MIOFILTRE ORIGINAL: VENTILATION, FILTRES COMPLETS, ENSEMBLE, Cartouches Filtrantes, MÉDIA POLYCHLORURE DE VINYLE, CARTOUCHES MIC, Filtres à Air Lavable, Filtre à AIR Régénérables par lavage.

MP FILTRI® : Filtres et éléments Filtrants Hydraulique

OFS - OIL FILTRATION SYSTEMS ® : Groupe de Filtration et de Coalescence pour la filtration et la déshydratation des huiles et Gasoil.
OMT® : Filtres et éléments Filtrants hydraulique. Elément Filtrant Hydraulique, Filtre Hydraulique, Cartouche Filtrante, hydraulique
PALL® : Filtres et éléments Filtrants Hydraulique, Cartouches Filtrantes, Poches Filtrantes, Corps de Filtres Pour la Filtration de Liquide

PENTEK ® :FILTRES PENTEK, Cartouches PENTEK, PENTEK FILTRATION, Corps de Filtres, Carter PENTEK, BIG BLUE, PENTAIR WATER;
PARKER® : Filtres et éléments Filtrants Hydraulique

PARKER PROCESS® : Cartouche pour liquide

PETROCLEAR® : Filtre Gasoil Industriel, Filtres à Huile, Cartouche absorbante.
PLENTY® : Filtres PLENTY, Filtre à Panier, Filtres Simplex, Filtres DUPLEX,Filtres Temporaires.
PURFLUX® : Filtres et éléments Filtrants pour Véhicule de tourisme

RACOR® : Traitement des Carburants, Filtres et Equipements Pour la Filtration du Carburant

REGELTECHNIK® Filtres et éléments Filtrants Hydraulique

RELLUMIX® : Eléments Filtrants Hydraulique

RITTAL® : Eléments Filtrants Air

ROSEDALE® : Importateur France, Filtres à Poches, Corps de Filtres, Filtres à Panier,Filtres multipoche

SCAM® : Filtres SCAMDISC, FILTRES SCAMJYR,Filtres autonettoyants pour liquides

SCHROEDER® : Éléments Filtrants Hydraulique

SEPARATION TECHNOLOGIES® : Filtres, Équipements, et Éléments Filtrants Hydraulique

SEPAR® : Filtre SEPAR : Filtres et éléments Filtrants Gasoil Séparateur d'eau, Traitement des Carburants, Filtration du Carburant, Filtration du Gazole.

SOFILTRA® : Filtration de l'air, Filtres à Air, Filtres et éléments Filtrants Air Véhicules Mobiles

SOFIMA® : FILTRES SOFIMA, Filtres Hydrauliques, Filtres Hydrauliques Retour, Filtres en Ligne Haute Pression, Filtre en ligne moyenne pression,Filtres de retour semi immergées, Groupe De filtration, Crépines d'aspiration, Cartouches Filtrantes,

SOFRALUB® : Filtres et Éléments Filtrants Hydraulique

SOFRANCE® : Filtres et Éléments Filtrants Hydraulique

SWIFT FILTER® Cartouches Filtrantes Hydrauliques, Cartouches Filtrantes INOX.
TECAFILTRES® : Filtres à Air

TS SYSTEMFILTER® : Cartouches de Dépoussiérage

Triple R® : Traitement des Huiles, Filtration des Huiles, Régénération des Huiles

UCC® Filtres et éléments Filtrants Hydraulique

UFI® : FILTRES HYDRAULIQUES RETOUR PRESSION ASPIRATION, ÉLÉMENTS FILTRANTS HYDRAULIQUES, Groupe de Filtration Hydraulique
ULTRAFILTER® : Traitement de l'air Comprimé, Équipements, Filtres, Éléments Filtrants Système Air Comprimé

VICKERS® : Filtres et Éléments Filtrants Hydraulique. Reniflards Hydraulique BR110 H2O GATE, BR210
VILEDON® : Filtration Cabine de Peinture, Filtration Brouillard de Peinture, Filtres Cabines de Peinture, Média Filtrant, Cartouches de dépoussiérage

VOKES® : Cartouches Filtres et éléments Filtrants Hydrauliques

WALKER® : Traitement de l'air Comprimé, Filtres et éléments Filtrants Air Comprimés

WAM® : Cartouches, Poches, Manches de Dépoussiérage

WIX® : Filtres Pour Véhicules divers

ZANDER® : Équipements, Matériels, Filtres et éléments Filtrants pour le traitement de L'air Comprimé

Filtration de l'air

Filtration de l'Air

Dévoiler la Page

Filtration des liquides

Filtration des Liquides

Dévoiler la Page

Filtration des Huiles

Filtration des Huiles, pates, Colles...

Dévoiler la Page

process_equipment.gifFiltres à Décolmatage Automatique - Filtre autonettoyant - Fiche technique

Filtration des Liquides

Filtre autonettoyant

Fonctionnement

Notice explicative

Fiche Technique

Version PDF Télécharger la documentation


LES FILTRES AUTONETTOYANTS ont été conçus pour assurer une filtration efficace, tout en réduisant, au maximum, la chute de débit et la perte de produit, lors du nettoyage.

L'élément filtrant, en fil métallique à section trapézoïdale, en acier inoxydable, est conçu pour une filtration minimum de 25 µ.

Le décolmatage s'effectue par rotation de l'élément filtrant contre la lame fixe d'un racleur; les particules enlevées en surface sont dirigées vers le fond du filtre afin d'être purgées.

Le filtre peut fonctionner manuellement, ou être entièrement automatique. Une gamme étendue de dispositifs rend cet appareil très performant pour des liquides particulièrement chargés.

  • Les diamètres d'entrée et sortie varient de 20mm à 300mm et les débits peuvent atteindre 18000 litres/minute. Des Possibilités existent pour des débits beaucoup plus important.
  • Les éléments filtrants standards assurent une filtration de 50µm, 100µm, 200µm, 500µm, ou 1000µm.
  • Les filtres sont conçus pour tous types de liquides y compris ceux ayant une viscosité élevée. Sur demande une double enveloppe est disponible.

Gamme de Filtre Autonettoyant Standard :

  • Les modèles 075/100/125/150/200 et 300 (3/4 " à 3 ") sont disponibles avec une tête démontable et un corps pouvant accepter des pressions de service jusqu'à 14 bar pour des débits allant jusqu'à 1500 litres/minute.
  • Les modèles 200, 300, 400 et 600 (2 " à 6 ") tels qu'ils sont illustrés, comportent une construction moulée pour des pressions de service allant jusqu'à 20 bar et des débits allant jusqu'à 3000 litres/minute.
  • Les modèles 800, 1000 et 1200 (8" à 12 ") sont construits en acier mécano soudé et les pressions de service sont calculées en fonction des problèmes posées, pour des débits allant jusqu'à 18000 litres/minute.

Filtre Autonettoyant et Fonctionnement

Liquides autres que l'eau

Multiplier la perte de charge indiquée pour l'eau sur le tableau par les facteurs de correction suivants pour des liquides plus visqueux. (L’eau a une viscosité de 28 secondes, Redwood N°1) .... ou contactez nous

 

Longueur d'élément standard

Viscosité Redwood N°1

Centistokes

1000 Micron

500 Micron

200 Micron

100 Micron

50 Micron

200

49

1.4

1.8

2.1

2.3

 

950

233

1.7

2.5

3.0

3.35

3.75

1500

358

1.8

3.0

3.4

3.8

4.3

3500

858

2.6

3.7

4.2

5.0

6.0


Filtre Autonettoyant [Composition]
 
Cliquez pour un ZOOM


Détails des Filtres :

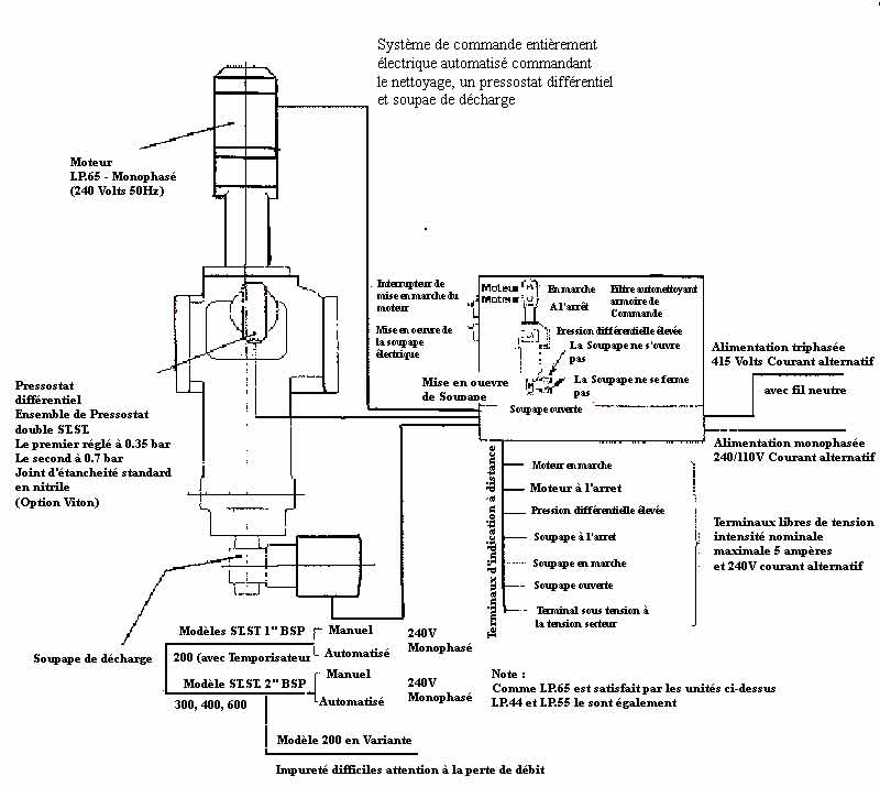
AUTOMATISATION

L'ensemble des dispositifs optionnels permettent l'automatisation complète de l'appareil, et plus :

1. Avertisseur de Colmatage à distance

2. Commande à distance par bouton poussoir

3. Mise en œuvre et temporisation du pressostat différentiel.

4. Commande automatique de soupape de décharge.


Filtre Autonettoyant - Détail
* Cliquez sur l'image pour un zoom


Moteur :

Moteur électrique ou Pneumatique avec réducteur

Manocontact différentiel

Deux Manocontacts séparés et réglables qui actionnent le moteur

Le premier Manocontact correspond à une utilisation normale

Le second Manocontact est pour la sécurité et l'avertissement

Soupape de décharge

Soupape sphérique commandée

Armoire de commande :

Assure une commande automatique des filtres et contrôle

Le retour du débit :

Voyant indiquant la mise sous tension

Voyant indiquant que le moteur est en marche

Voyant indiquant que la soupape de décharge fonctionne

Voyant indiquant que la soupape est ouverte

Interrupteur à bouton poussoir de priorité pour moteur

Interrupteur à bouton poussoir de priorité pour soupape de décharge

Voyant clignotant indiquant moteur en panne

Voyant clignotant indiquant que la soupape de décharge ne s'est pas ouverte

Voyant clignotant indiquant que la soupape de décharge ne ó¶Q@V ó¶Q@VÀìQ@VpH‰Q@Vˆó¶Q@V@ó¶Q@V@@ó¶Q@Vterne

Terminal disponible pour l'indication à distance de mise sous tension

Terminal libre de tension comme indiqué sur le schéma

Le tableau comprend également des temporisateurs réglables :

Pour : La mise en route du moteur (fonctionne indépendamment du manocontact différentiel)

La marche du moteur

Le fonctionnement de la soupape de décharge

La soupape de décharge ouverte

Le Système d'alarme de la soupape de décharge

FILTRES AUTONETTOYANTS RACCORD TARAUDE - GAMME STANDARD -
MODÈLE ø de tuyau 'A' 'B' 'C' 'D' 'E' 'F' 'G' 'H' 'J' 'K' 'L' 'M' 'N' Poids (Kg)
075 3/4 BSP 150 24 266 13 1/2" BSP 65 105 450 114 - - - 5.4
100 1" BSP 150 24 266 13 1/2" BSP 65 105 450 114 - - - 5.4
125 1 1/4" BSP 208 32 404 15 1" BSP 120 (MAX) 105 600 155 110 440 490 11.2
150 1 1/2" BSP 208 32 404 15 1" BSP 120 (MAX) 105 600 155 110 440 490 11.2
200 2" BSP 220 40 457 15 1" BSP 140 133 650 155 110 447 540 15.2
250 2 1/2 " BSP 220 40 457 15 1" BSP 140 133 650 155 110 461 540 -

FILTRES AUTONETTOYANTS RACCORD A BRIDE - GAMME STANDARD -
MODÈLE ø de tuyau 'A' 'B' 'C' 'D' 'E' 'F' 'G' 'H' 'J' 'K' 'L' 'M' 'N' Poids (Kg)
075 3/4" (20) 210 24 266 13 1/2" BSP 65 105 450 114 - - - -
100 1" (25) 210 24 266 13 1/2" BSP 65 105 450 114 - - - -
125 1 1/4 (32) 270 32 404 15 1" BSP 120 (MAX) 105 600 155 110 440 490 -
150 1"1/2 (40) 270 32 404 15 1" BSP 120 (MAX) 105 600 155 110 440 490 -
200 2" (50) 270 40 457 15 1" BSP 140 133 650 155 110 447 540 25.0
300 3" (60) 300 565 575 20 2" BSP 140 148 875 190 142 461 710 41.0

Filtre autonettoyant Présentation


Date de création : 19/04/2006 @ 16:05
Dernière modification : 10/10/2009 @ 22:25
Catégorie : Filtres à Décolmatage Automatique


Prévisualiser la page Prévisualiser la page     Imprimer la page Imprimer la page

 
Filtration des Liquides
POCHE FILTRANTE
Traitement de l'air
Filtration des Carburants
Depoussierage
Filtration des Huiles
Toiles Métalliques, Tamis
Filtration Hydraulique
Air Comprimé
Filtration - Infos
Ecrire à DUBUISSON FILTRATION  - Service Commercial
Ajouter aux favoris  Favoris
Recommander ce site à un ami  Recommander
Version mobile   Version mobile

DUBUISSON FILTRATION S.A - au Capital de 152 449 Euros – Code TVA : FR 33 056 800 782 – R.C.S. MARSEILLE N° 56B 78 – APE : 518M
Copyright© 2006-2008 - Tous droits Réservés

  Site powered by GuppY v4.5.19 Licence Libre CeCILL

Document généré en 2.64 secondes